优势特点:日本THK直线导轨滑块JR35B属于结构构件轨道型导轨,组合高度为73,滑块对称安装孔为82*62。直线导轨主要是用在精度要求比较高的机械结构上直线导轨的移动元件和固定元件之间不用中间介质,而用滚动钢球。


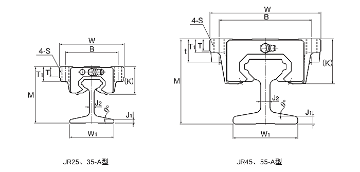
| 型号 | 外形尺寸 | LM滑块尺寸 | ||||||||||||||||||||||||||||||||||||
|
高度 M |
宽度 W |
长度 L |
B | C | H | S×ℓ | L1 | t | T | T1 | K | N | E |
润滑孔 d |
||||||||||||||||||||||||
| JR35B | 73 | 100 | 113.6 | 82 | 62 | 9 | - | 80.4 | 21 | 12 | 13 | 40 | 8 | 12 | B-M6F | |||||||||||||||||||||||
| 型号 | LM轨道尺寸 | 基本额定负荷 |
静态容许力矩 kN•m*
|
质量 | ||||||||||||||||
|
宽度 W1 |
J1 | J2 | θ° |
高度 M1 |
长度 Max |
C kN |
Co kN |
MA | MB | MC | ||||||||||
| 单滑块 | 双滑块紧靠 | 单滑块 | 双滑块紧靠 | 单滑块 |
LM滑块 kg |
LM轨道 kg/m |
||||||||||||||
| JR35B | 54 | 7 | 8 | 10 | 54 | 4000 | 37.3 | 61.1 | 0.782 | 3.93 | 0.782 | 3.93 | 0.905 | 1.6 | 8.6 | |||||
常见的日本THK滑轨滑块JR35B支撑形式
1、一端固定——另一端支承
THK滑轨滑块JR35B一端固定,另一端支承。固定端同时承受轴向力和径向力;支承端只承受径向力,而且能作微量的轴向浮动,可以减少或避免因导轨自重而出现的弯曲,同时导轨热变形可以自由的向一端伸长。这种结构使用最广泛,目前国内中小型数控车床、立式加工中心等均采用这种结构。
2、一端固定——一端自由
THK滑轨滑块JR35B一端固定,另一端自由。固定端轴承同时承受轴向力和径向力,这种支承方式用于行程小的短导轨或者用于全闭环的机床,因为这种结构的机械定位精度是最不可靠的,特别是对于长径比大的导轨(直线导轨相对细长),热变性是很明显的,1.5m长的导轨在冷、热的不同环境下变化0.05~0.10mm是很正常的。但是由于他的结构简单,安装调试方便,许多高精度机床仍然采用这种结构,但是必须加装光栅,采用全闭环反馈。
3、两端固定
THK滑轨滑块JR35B两端均固定。固定端轴承都可以同时承受轴向力,这种支承方式,可以对THK导轨施加适当的预紧力,提高导轨支承刚度,可以部分补偿导轨的热变形。
上一篇:THK滑轨滑块JR35A
下一篇:THK滑轨滑块JR35R



















